Consegna veloce
Consegna espressa in 30 giorni



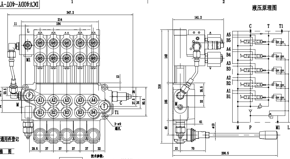
La valvola di controllo per stabilizzatori manuale a 5 vie DCV40Z è una valvola ad alte prestazioni progettata per applicazioni idrauliche esigenti. Con una portata nominale di 40 L/min e una pressione massima di 350 bar, offre un controllo affidabile ed efficiente dei sistemi idraulici. Il suo design monoblocco compatto e il controllo manuale garantiscono un funzionamento preciso e reattivo.
| Serie DCV40 Valvola direzionale monoblocco Parameters | |
|---|---|
| Metodo di Controllo | Manuale, Pneumatico, Elettropneumatico, Elettroidraulico, Solenoide, Idraulico, Idraulico e Manuale, Cavo, Joystick, Solenoide e manuale, Manuale e joystick | 
| Spoo | 1 Spool, 2 Spool, 3 Spool, 4 Spool, 5 Spool, 6 Spool, 7 Spool | 
| Portata nominale | 40 L/min (10.5 US gpm) | 
| Pressione massima | 350 bar (5100 psi) | 
| Attacco di ingresso | G3/8, G1/2, SAE 8, SAE 14, 3/8 NPT, 1/2 NPT | 
| Attacco di uscita | G1/2, M18×1.5, M22×1.5, SAE 8, SAE 14, 1/2 NPT | 
| Dimensione attacco | G1/2, M18×1.5, M22×1.5, SAE 8, SAE 14, 3/8 NPT, 1/2 NPT | 
| Sezione | Sezione 1, Sezione 2, Sezione 3, Sezione 4, Sezione 5, Sezione 6, Sezione 7 | 
| Tipo di struttura | Valvola monoblocco | 
| Intervallo di temperatura ambiente | -40°C to +80°C (-40°F to +176°F) | 
| Intervallo di viscosità operativa | 15 - 75 mm²/s (15 cSt to 75 cSt) | 
Controllo manuale per un funzionamento preciso e reattivo, Design monoblocco per una costruzione compatta e robusta
, Design a 5 vie per capacità di controllo versatili
.
 Portata nominale di 40 L/min per un'elevata efficienza del sistema
,Pressione massima di 350 bar per applicazioni esigenti, Ampio intervallo di viscosità operativa (15 - 75 mm²/s) per la compatibilità con vari fluidi idraulici
,Ampio intervallo di temperatura ambiente (da -40°C a +80°C) per il funzionamento in ambienti difficili.
Applicazioni: Attrezzature per l'edilizia e il movimento terra
, Veicoli industriali, Attrezzature per la movimentazione dei materiali
, Macchinari agricoli
, Attrezzature forestali, Attrezzature minerarie
,Attrezzature per la gestione dei rifiuti.



